ערכת אביזרי הרכבה
941000862019-08-21
כללי
מספר ערכה
76000278A
דגמים
למידע אודות התאמה לדגם, עיין בסעיף P & A בקטלוג הקמעונאי או בפרק על חלקים ואביזרים של www.harley-davidson.com (אנגלית בלבד).
אזהרה
הבטיחות של הרוכב והנוסע תלויה בהתקנה נכונה של הערכה הזאת. השתמש בהליכי הטיפול המתאימים שבמדריך. אם אינך מסוגל לבצע את הנוהל או אם אין לך הכלים הנכונים, בצע את ההתקנה בסוכנות Harley-Davidson. התקנה לא נאותה של הערכה הזאת עלולה לגרום למוות או פגיעה חמורה. (00333b)
הערה
גיליון הוראות זה מתייחס למידע במדריך השירות. דרוש מדריך טיפולים לאופנוע מהדגם/השנה שלך לצורך התקנה זו. ניתן לקבל מדריך זה בסוכנויות Harley-Davidson.
עומס יתר חשמלי
התראה
ניתן להעמיס יתר על המידה את מערכת הטעינה של הרכב על ידי הוספת יותר מדי אביזרי חשמל. אם כלל הציוד החשמלי הפועל בעת ובעונה אחת צורך יותר חשמל מכפי שהמערכת יכולה להפיק, צריכת החשמל עלולה לגרום להתרוקנות המצבר ולגרום נזק למערכת החשמל של הרכב. (00211d)
רכישת ערכה זו מקנה לך זכות לקבלת תוכנה מיוחדת שפותחה לעיבוד צלילים המשמשת יחד עם מערכת השמע המתקדמת. יכולת עיבוד ייחודית זו של הצלילים נועדה להשיג ביצועים והיענות קול מיטביים של הרמקולים התחתונים של מערכת BOOM! Audio המותקנים במעטפת. גם אם סוכנות של Harley-Davidson לא מתקינה ערכה זו, תוכנת ה-equalization המיוחדת הזו זמינה ללא תשלום אצל כל סוכנות באמצעות Digital Technician II. ייתכן שיידרש תשלום לפי התעריף לשעת עבודה של הסוכנות בגין תהליך השדרוג.
אזהרה
בעת התקנת אביזר חשמלי כלשהו, הקפד שלא לחרוג מעבר לדירוג המרבי של עוצמת הזרם המרבית של הנתיך או מפסק המעגל המגן על המעגל שבו מבוצע השינוי. חריגה מעבר לעוצמת הזרם המרבית עלולה לגרום לתקלות חשמליות, וכתוצאה מכך לגרום למוות או פציעה חמורה. (00310a)
למגבר זה נדרש זרם נוסף של עד 8 אמפרים ממערכת החשמל.
תכולת הערכה
הכנה
הערה
עבור כלי רכב המצוידים בסירנת אבטחה:
  • ודא שהשלט שאינו דורש מגע יד נמצא.
  • העבר את ההצתה למצב מחובר.
הערה
השלבים הבאים ניתנים כמסגרת כללית של ההליך. בצע את כל השלבים המתוארים בסעיפים המתאימים במדריך הטיפולים.
1. הסר את המושב.
2. הסר את מיכל הדלק.
3. הסר את הנתיך הראשי.
4. הסר את המעטפת החיצונית.
5. הסר את תעלת האוורור.
6. איור 1 הסר את הכיסוי של תעלת החוטים.
7. איור 2 שחרר את עוגני המחברים עבור מחברים [184] ו-[280] מתושבת התמיכה של הרדיו.
8. איור 3 אם ישנן אנטנות XM/NAV, נתק אותן מתושבת התמיכה של הרדיו והצב אותן בצד.
9. הסר את שני הברגים המצמידים את יחידת בקרה טלמטית (TCU) לתושבת. שמור על הברגים כדי להשתמש בהם מאוחר יותר.
10. איור 4 אם ישנה תושבת TCU (2), הסר אותה.
a. הסר את ארבעת הברגים (3). שמור על הברגים כדי להשתמש בהם מאוחר יותר.
11. איור 5 מקם והרכב את TCU על התושבת באמצעות שני ברגים. הדק.
מומנט סיבוב: 7–8 N·m (62–71 in-lbs)
12. אם ישנו מודול אנטנה נסתרת, מקם אותו בחלק האחורי של המגבר.
13. נתב את הכבל אל השקע בחלק האחורי של הרדיו.
14. איור 6 הסר את ארבעת הברגים המחברים את תושבת התמיכה של הרדיו אל הרדיו. שמור על הברגים כדי להשתמש בהם מאוחר יותר.
15. מקם את תושבת המגבר.
16. התקן את ארבעת הברגים המחברים את תושבת התמיכה של הרדיו אל הרדיו. הדק.
מומנט סיבוב: 2–3 N·m (18–27 in-lbs)
17. אם ישנו כבל אנטנה מוסתר, נתב אותו מסביב לצד השמאלי (הקצה של מחבר המגבר) של התושבת החדשה
איור 1. שוקת חוט
1[280]
2[184]
איור 2. [280] ו-[184]
איור 3. הסרת האנטנה
איור 4. מסגרת TCU
איור 5. בורג TCU
איור 6. ברגים של תושבת תמיכה לרדיו
1תושבת של קצה מגבר
2מגבר
3תושבת של קצה מגבר
4ברגים של תושבת של קצה מגבר (4)
איור 7. תושבות מגבר
התקנה
1. איור 7 הרכב את תושבות המגבר על המגבר.
2. איור 8 התקן את המגבר.
a. הצב את החורים של התושבות הצדדיות של המגבר מעל הפינים בתושבת המגבר.
b. הכנס את שני הברגים. הדק.
מומנט סיבוב: 10–12 N·m (7–9 ft-lbs)
c. הרכב את שני האומים. הדק.
מומנט סיבוב: 8–11 N·m (6–8 ft-lbs)
הערה
אל תיתן למגבר להישרט מהתושבת.
1בורגי מגבר
2מכלול מגבר
3אום מגבר (2)
איור 8. התקנת מגבר
3. איור 9 הכנס את המחבר [184] ואת עוגני המחבר [280] לתושבת המגבר, ואם הן ישנן, הצב את אנטנות ה-SiriusXM וה-NAV.
הערה
תושבת המגבר מצוידת בתפס בשביל שלט רחוק לשער של חניה. אם יש לאופנוע שלט רחוק כזה, העבר אותו לשם. הפין שבצד הקדמי של התושבת מיועד הוא לשימוש ב-CVO בלבד.
1אנטנות XM/NAV
2[280]
3[184]
איור 9. העברת מחבר למקום אחר
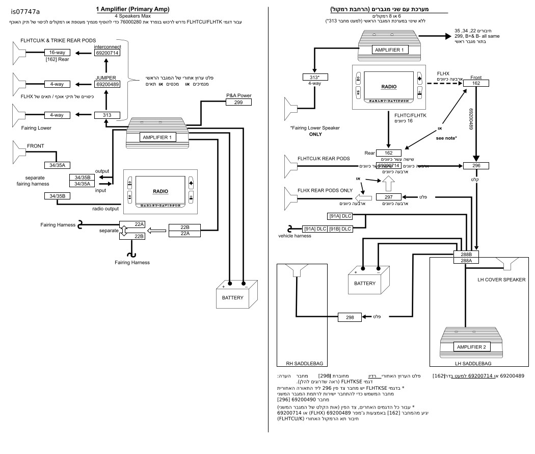
1[149] מגבר
2[35A] רמקול צד שמאל (קלט מהרדיו)
3[35B] רמקול צד שמאל (פלט מגבר)
4[22] RHCM
5[34A] רמקול צד ימין (קלט מהרדיו)
6[34B] רמקול צד ימין (פלט מגבר)
7[162] פלט הערוץ האחורי (מהרדיו) (מוצג FLHX)
8[313] פלט הערוץ האחורי (מהמגבר)
9[299] חשמל P&A
איור 10. חיבורי רתמה
4. איור 10 הנח את הרתמה כפי שמוצג וחבר את המחברים. החיבורים עבור [162] ו-[313] מפורטים בהערות הבאות.
הערה
  • דגמי FLHX: אם בהתקנה הזו אתה מוסיף מגבר לרמקולים שמותקנים כבר באופנוע, פנה לסעיף "שדרוג" כדי למצוא הוראות לחיבור רתמת החוטים.
  • אם נעשה שימוש במגבר זה עם מגבר משני כדי לאפשר שישה או שמונה רמקולים, ראה את פרטי החיבור עבור [162] ו-[313] ב- טבלה 1 , טבלה 2 וערכה 76000280. FLHX(S) [162] (F) פלט ערוץ אחורי מהרדיו עם Molex ארבעה כיוונים. משמש עבור פלט רמקול ללא מגבר. ראה איור 8 . לא בשימוש עם מגבר ראשי, משמש עבור קלט מגבר משני. ראה איור 10. FLHTC/FLHTK/TRIKE [162] (R) פלט ערוץ אחורי מהרדיו עם Molex שישה עשר כיוונים. מכיל את כל החוטים של התא של הרמקול האחורי. התקן את 69200714 לשימוש עם המגברים (ראה שלב 7). מגבר מעטפת [313] קלט ערוץ אחורי עם מולקס ארבעה כיוונים של המגבר העיקרי, ניתן להשתמש בו עבור רמקולים בתיק האוכף, תאים אחוריים או מנמיכי מעטפת. שמור למנמיכי מעטפת כשמשתמשים בתצורה של שישה או שמונה רמקולים.
טבלה 1. מחבר [313] של רתמת המגבר
דגם
מספר הרמקולים
2
4
6
8
FLHX(S)
N/A
A
B
B
FLHTCU
N/A
C
F
F
FLHTK
N/A
C
F
אין התאמה
Trike
N/A
C
אין התאמה
אין התאמה
A: חבר לג‘מפר 69200489 (עבור כיסויים או תאי R.) או רתמה תחתונה של מעטפת 69200612
B: חבר לג‘מפר 69200489. הקצה השני של הג‘מפר לרתמת הרחבת הרמקול 69200490 [296]
C: חבר לג‘מפר 69200489. הקצה השני של הג‘מפר לחיבור 69200714 של הרמקול האחורי (ראה למטה)
F: חבר את [313] למורידי המעטפת בלבד. אין צורך בג‘מפר 69200489
לא רלוונטי: מערכת עם 2 רמקולים אינה מצריכה שימוש ב-[313]
טבלה 2. מחבר [162] של המגבר ורתמת המעטפת של היצרן המקורי
דגם
מספר רמקולים
2
4
6
8
FLHX(S)
N/A
D
E
E
אולטרה
N/A
C
G
G
FLHTK
N/A
C
G
אין התאמה
Trike
N/A
C
אין התאמה
אין התאמה
D: אין לחבר, יש להשאיר את הכיסוי נגד מזג האוויר של היצרן במקורי במקומו
E: חבר לג‘מפר 69200489. הקצה השני של הג‘מפר לרתמת הרחבת הרמקול 69200490 [296]
G: חבר את חיבור הרמקול האחורי 69200714 להרחבת הרמקול [296] ו-[297]. ג‘מפר 69200489 איננו בשימוש.
לא רלוונטי: מערכת עם 2 רמקולים אינה מצריכה שימוש ב-[162]
5. נתב את חוטי הסוללה דרך תעלת החוטים אל הדקי הסוללה המיועדים לכל אחד מהם.
6. הסר את הדק + והדק - של הסוללה.
a. הצב את סופית הטבעת שכתוב עליה B+ על ההדק החיובי של הסוללה.
b. התקן את הבורג.
c. הצב את סופית הטבעת שכתוב עליה B- על המוט השלילי של הסוללה.
d. התקן את הבורג.
e. הדק את הברגים למקומם. הדק.
מומנט סיבוב: 6.8–7.9 N·m (60–70 in-lbs)
f. מקם את מחזיק הנתיך הפנימי במיקום שניתן לגשת אליו באמצעות פירוק מינימלי. אל תמקם אותו בתוך תעלת החוטים.
7. דגמי FLHTCU/K ו-Trike בלבד: ראה טבלה 1 ו- טבלה 2 . התקן את רתמת החיבור של תא הרמקול האחורי (69200714).
a. ראה איור 11 . נתק את [162] שממוקם מאחורי משענת הגב של הנוסע.
b. חבר את המחברים המתאימים לרתמת החיבור [162A/B].
c. חבר את הצד של השקע ארבעה כיוונים 69200714 לצד הפין ארבעה כיוונים של ג‘מפר 69200489.
d. השתמש במכסה (של 313) כדי לחבר את הצד עם ארבעת הפינים של 69200714 שאינו בשימוש.
e. אם אתה משתמש בערכת הרחבת רמקול 76000280, חבר את הצד עם הפין עם ארבעת הכיוונים של 69200714 לצד של השקע לזיווג עם ארבעת הכיוונים של [296].
f. חבר את הצד של השקע עם ארבעת הכיוונים של 69200714 לצד הפין לזיווג עם ארבעת הכיוונים [297].
8. ראה איור 11 . התקן את הכיסוי של תעלת החוטים.
9. כסה כל מחבר שאינו בשימוש בצד הפין עם 72632-10, שסופק עם 692000478 [313] או ממחבר של רתמת מעטפת של היצרן המקורי [162] בדגמי FLHX.
1הדק - של הסוללה
2הדק + של הסוללה
3מיקום מחזיק הנתיך
איור 11. חיבור לסוללה
10. הצמד את רתמת החוטים למקומה באזיקונים. ודא שהחיווט אינו מפריע להיגוי או מגביל את תנועת בולמי הזעזועים.
אזהרה
ודא כי ההיגוי פועל באופן חלק וללא הפרעה. הפרעה להיגוי עלולה לגרום לאובדן השליטה ברכב, למוות או לפציעה חמורה. (00371a)
11. ראה איור 12 . דגמים המצוידים ב-SiriusXM: מקמו מחדש את אנטנת ה-SiriusXM באמצעות התושבת וההוראות מאותה ערכה. התקן את הנתיך הראשי ובדוק אם הרדיו פועל באופן תקין.
1[162B]
2[162A]
3ג‘מפר רמקול 62900489
איור 12. חיבור תא רמקול אחורי
12. טען את ה-EQ (equalization ) של המגבר בהתבסס על תצורת הרמקולים באמצעות הסעיף על amplifier flash (אתחול מגבר) ב-Dealer Service Tool (Digital Technician).
a. בדוק אם יש עדכונים עבור Amplifier Base Calibration (כיול בסיסי של המגבר).
b. התקן את הגירסה החדשה ביותר של Base Calibration, אם יש עדכונים להורדה.
c. כעת אתחל שוב את הרדיו.
d. בחר את תצורת הרמקולים החדשה
e. ניתן למצוא בקטע information (מידע) מהו ה-EQ (equalization ) הנכון בהתבסס על תצורת הרמקולים.
f. השלם את האתחול החוזר של הרדיו עם תצורת הרמקולים החדשה
g. כעת אתחל שוב את המגבר.
h. טען את ה-EQ (equalization ) של המגבר בהתבסס על תצורת הרמקולים כפי שהיא מצוינת בסעיף על Radio flash (אתחול חוזר של הרדיו).
i. השלם את האתחול החוזר של המגבר.
13. התקן את תעלת האוורור. עיין במדריך הטיפולים.
14. התקן את המעטפת החיצונית. עיין במדריך הטיפולים.
15. התקן את הנתיך הראשי. עיין במדריך הטיפולים.
16. התקן את מיכל הדלק. עיין במדריך הטיפולים.
17. התקן את המושב. לאחר התקנת המושב, משוך אותו כלפי מעלה כדי לוודא שהוא מאובטח. עיין במדריך הטיפולים.
18. אם קיימת אנטנת AM/FM נסתרת, הצמד אותה למשטח התושבת מתחת לפתח מגן הרוח מאחורי המגבר.
19. עיין ב אבחון עצמי של מד המרחק ב-EDM כדי למחוק קודים שהוגדרו במהלך ההתקנה.
חלקי שירות
איור 13. חלקים לטיפולים, ערכת מגבר Boom! Audio
טבלה 3. חלקי שירות
פריט
תיאור (כמות)
מספר חלק
1
בורגי שקע משושה ראש כפתור (4)
926
2
בורג, טורקס ראש כפתור (2)
10500053
3
תושבת, מגבר, צד ימין
76000945
4
מגבר
76000277B
5
תושבת, מגבר, זווית
76000330
6
ג‘מפר, רמקול אחורי
69200489
7
חיבור תא רמקול אחורי
69200714
8
אום נעילה (2)
7686
9
רתמה, מגבר ראשי של מגבר
69200487
10
אזיקונים (10)
10006
11
בסיס דביק (4)
69200342
12
תושבת, הרכבה של מגבר על מעטפת
76000923
איור 14. תצורת מגבר
טבלה 4. שדרוגים
שדרוגים
דגמי FLHX עם מערכת של ארבעה רמקולים: שדרוג למגבר ראשי
מנמיכים
נתק את הרתמה התחתונה (69200612) מפלט הרדיו שברתמת האופנוע [162]. חבר מחדש ל-[313] של רתמת המגבר של המעטפת.
תאים/כיסויים
  • נתק את הג‘מפר 69200489 מפלט הרדיו שברתמת האופנוע [162]. חבר מחדש ל-[313] של המגבר של המעטפת
  • החלף את הכיסוי נגד מזג האוויר מ-[313] ב-[162].